|
一、概述

在化工、制药、油脂、制糖、制盐、食品、乳品、废水处理等行业的常压蒸发浓缩、结晶、脱水、脱色等工艺的能耗较高,消耗热源非常多,而在真空状态下进行以上操作不但降低能耗,而且生产效率大大提高,因此真空蒸发浓缩、真空结晶、真空脱水、真空脱色等工艺已经得到广泛应用。
二、几种真空系统的优缺点对比
目前工业生产中的真空蒸发浓缩、真空结晶、真空脱水、真空脱色等工艺普遍采用以下几种真空系统,现分别介绍如下:
1、
前置冷凝器+W式往复真空泵组成的真空系统
优点:真空度高,蒸发温度低,适合低沸点和热敏性物料的蒸发;
缺点:前置冷凝器未冷凝下来的蒸汽进入真空泵后,导致润滑油乳化失去润滑作用,导致真空泵使用寿命极短,设备故障率高,检修频繁影响正常生产,真空泵油必须经常更换,维护费用高,真空泵必须一开一备。
工艺流程图:

2、
前置冷凝器+蒸汽喷射真空泵组成的喷射冷凝真空系统
优点:真空度高,蒸发温度低,适合低沸点和热敏性物料的蒸发;使用寿命长,可用防腐蚀材料制造,设备故障率低,可常年连续生产无需检修。
缺点:必须有一定压力蒸汽作为工作动力。
工艺流程图:

3、
前置冷凝器+水环式真空泵组成的真空系统
优点:可少量吸收前置冷凝器未冷凝下来的蒸汽。
缺点:真空度低,不适合低沸点和热敏性物料的蒸发;真空泵使用寿命短,偏心叶轮易磨损,真空泵必须一开一备。
工艺流程图:
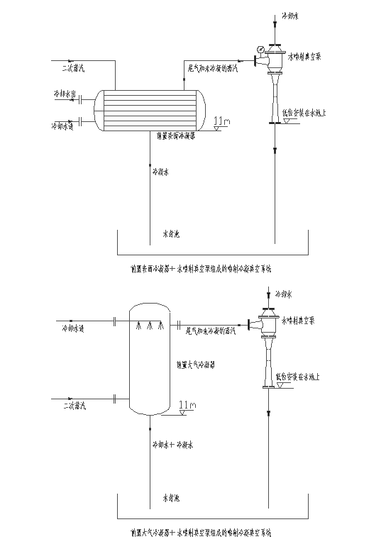
4、
前置冷凝器+水喷射真空泵组成的喷射冷凝真空系统
优点:相对于水环真空泵真空度高,蒸发温度低,适合低沸点和热敏性物料的蒸发;使用寿命长,可用防腐蚀材料制造,设备故障率低,可常年连续生产无需检修。
缺点:不凝性气体量较大时比蒸汽喷射泵的真空度低。
工艺流程图:
 
三、需要用户提供的工艺参数
1、
物料的物理性质;
2、
物料的蒸发温度;
3、
需要的真空度(系统绝压或工作压强);
4、
二次蒸汽蒸发量;
5、
冷却循环水温度;
6、
冷却循环水压力;
7、
有无蒸汽源、蒸汽压力;
8、
其他相关参数;
四、根据用户工艺参数设计工艺路线
工艺参数确定后,我公司技术部门将根据用户提供条件确定用水喷射冷凝真空系统或蒸汽喷射冷凝真空系统,并提供选型和报价服务。
五、实际生产中几种典型的工艺流程图





返回上一级
|